이혜진
(Hye-Jin Lee)
1
양근혁
(Keun-Hyeok Yang)
2†
곽민경
(Min-Kyoung Kwak)
3
ⓒ2017 by Korea Concrete Institute
Key words (Korean)
기둥, 보조 크로스타이, V-타이, 축하중비, 휨 연성
Key words
columns, supplementary crossties, V-ties, axial load level, flexural ductility
-
1. 서 론
-
2. 실 험
-
2.1 실험체 상세
-
2.2 재료
-
2.3 실험체 가력 및 측정방법
-
3. 실험결과 및 분석
-
3.1 균열진전
-
3.2 횡하중-횡변위 관계
-
3.3 최대 휨 내력
-
3.4 휨 연성
-
4. 결 론
1. 서 론
비교적 높은 축하중과 횡하중을 받는 철근콘크리트(rein-forced concrete, RC) 기둥은 부재의 접합부 및 위험단면에서의 모멘트 재분배와
구조물 전체의 붕괴 방지관점에서 설계된다.1) 이를 위해 RC 기둥의 연성증진은 매우 중요한 요소로서 설계기준에서는 외부 띠철근과 함께 내부 보조띠철근 배근을 요구하고 있다. 설계기준2)에서 제시하는 내부 보조띠철근의 주요 형상은 시공성을 고려하여 한단 135° 타단 90° 갈고리의 크로스타이이다. 하지만 기존 크로스타이의 단점은
기둥의 최대내력 이후 90° 갈고리가 풀리고 이에 따라 주철근 좌굴이 조기에 발생하여 콘크리트 구속효과가 현저히 떨어질 수 있다는 것이다.3) 특히 주철근 배근이 도면과 같이 정확하게 이루어지지 않을 경우 크로스타이 배근이 상당히 어렵게 되고 주철근과 주철근을 상호 정확하게 연결되지 않은
크로스타이는 기둥 연성저하의 주요 원인이 되기도 한다. Lukkunaprasit and Sittipunt4)는 최근 한단 135° 타단 90° 갈고리를 갖는 크로스타이의 문제점을 보완하기 위한 연구를 시도하였다. Lukkunaprasit and Sittipunt는
크로스타이의 90° 갈고리에서 클립을 추가 설치하여 기둥의 휨 변위연성을 약 4배 향상 시킬 수 있음을 보였다. Yang and Kim5)은 기존 크로스타이 대체를 위한 기둥의 보조 띠철근으로서 V-타이 배근법을 제시하였다. 기둥 코어 콘크리트와 V-타이의 부착력에 의해 주철근 좌굴제어와
콘크리트 구속효과를 높일 수 있는 개념 하에 제시된 이 배근법은 기둥의 압축 변위연성을 동일 조건의 크로스타이 배근 기둥에 비해 약 1.25배 이상
향상시킬 수 있음을 보였다.
이 연구의 목적은 기둥의 휨 내력 및 연성에 대한 V-타이 보조띠철근의 효율성을 동일조건의 크로스타이 배근 기둥과 비교하여 평가하는 것이다. 작용
축력비가 0.25, 0.4 및 0.55에서 보조 띠철근으로서 기존 크로스타이 또는 V-타이 배근을 갖는 기둥의 횡하중-횡변위 관계를 통해 휨 변위
연성비 및 일손상 지수를 비교하였다. 기둥의 최대내력은 ACI 318-146)의 등가응력블록 및 Kwak and Yang7)에 의해 제시된 모델을 사용하여 산정된 축하중-모멘트 상관도와 비교하였다.
2. 실 험
2.1 실험체 상세
실험변수는 내부 보조띠철근의 배근형태 및 작용 축하중 비로서 6개의 기둥 실험체를 제작하였다. 실험체의 형상 및 배근상세와 실험체 일람표를 각각 Fig.
1과 Table 1에 나타냈다. 일람표에 나타낸 실험체 명에서 C와 V는 각각 크로스타이와 V-타이를 의미하며, 두 번째 숫자는 대비 작용 축하중의 비()를 의미하는데, 여기서 는 콘크리트 압축강도, 는 기둥 단면적을 나타낸다. 예를 들어 V-0.25 시험체는 보조 띠철근으로서 V-타이가 배근되고 축력비는 0.25인 기둥을 의미한다. 실험체의 단면은 350×350mm이며, 높이는 1,400mm이다. 주철근으로는 직경 19mm인 이형철근(D19) 8본을 대칭
배근하였는데, 이때 주철근비는 1.87%이다. 횡보강근으로는 직경 10mm인 이형철근(D10)을 사용하였다. 모든 기둥에서 띠철근 간격()은 ACI 318-14 기준에서 제시하는 최소 횡보강근 양 및 최대 간격을 만족하도록 계획하였다. 이에 따라 모든 기둥에서 띠철근의 간격은 130mm로
하였다. 내부 보조띠철근으로서 크로스타이는 한단 135°, 타단 90° 갈고리를 갖으며, 갈고리 여장길이는 75mm로 하였다. 크로스타이 대체를 위한
V-타이는 Yang and Kim5)에 의해 제시된 상세를 따라 절곡각도는 45°, 묻힘길이는 56.8mm로 하였다. 즉, V-타이의 묻힘길이는 띠철근 갈고리의 여장길이에 대한 설계기준2)을 만족하도록 하였다.
Fig. 1
Details of geometrical dimensions and reinforcement arrangement
|
Table 1 Details of specimens
|
|
Note: =concrete compressive strength, =ratio of longi-tudinal reinforcement, and
=spacing, and volumetric ratio of transverse reinforcement, respectively, =applied
axial load, =area of column section.
|
2.2 재료
콘크리트 설계 압축강도는 Table 2에 나타내었다. 콘크리트 압축강도 시험용 공시체는 현장에서 기둥 실험체 콘크리트 타설과 동시에 100×200mm의 실린더를 이용하였다. 콘크리트 실린더는 기건양생 후 부재 실험 직전에 압축강도를 측정하였다. 실린더 3개의 평균으로부터 얻은 압축강도는
24MPa이다. 철근의 인장시험 결과는 Table 3에 나타내었다. 주철근으로 사용된 D19와 횡보강근으로 사용된 D10의 항복강도는 각각 516및
547MPa이다.
|
Table 2 Mixture proportions of concrete
|
|
Note: =water–to–binder ratio by weight, =sand–to–total aggregate ratio by volume,
W=water, =cement, =sand, =gravel, and =high–range water-reducing agent-to-binder ratio
by weight.
|
|
Table 3 Mechanical properties of reinforcing bars
|
|
Note: =yield strength, =tensile strength, =modulus of elasticity, = yield strain,
and = elongation ratio.
|
2.3 실험체 가력 및 측정방법
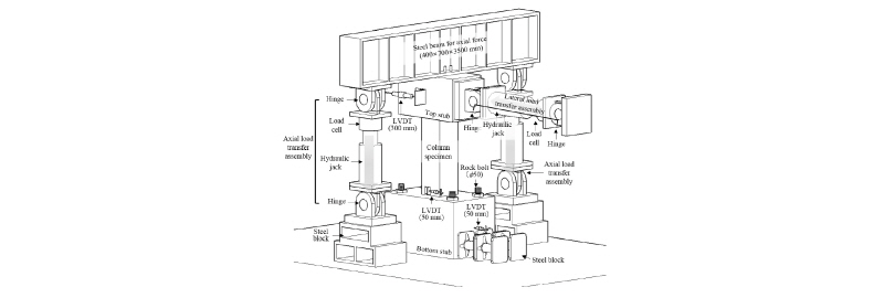
일정 축하중과 반복 횡하중을 동시에 받는 기둥에서 휨 거동을 평가하기 위하여 Fig. 2에 나타낸 가력장치를 이용하였다. 축하중 가력은 오일잭을 이용하여
주요변수로 계획된 축력비에 따라 일정하게 축하중을 가력 하였다. 축하중 가력 후 2,000kN 용량의 횡하중 가력 장치를 연결하여 변위제어로 정,
부 방향으로 2mm/min의 일정한 속도로 반복 가력 하였다. 이때 캔틸레버 거동을 모사하기 위하여 하부 스터브에 관통된 4개의 구멍과 50mm의 강재 락 볼트를 이용하여 기둥 하부 스터브를 반력판에 완전히 고정시켰다. 횡변위는 상부 스터브 중심의 하중 작용선에 300mm 용량의 LVDT를
사용하여 측정하였다. 가력은 Fig. 3에 나타낸 변위 이력에 따라 기둥 항복변위()의 비례하여 증가시켰다. 각 변위이력에서 횡하중 가력은 3 주기(cycle)씩 하였다. FEMA 356.8) 기둥의 항복변위()는 Yang9)에 의해 제시된 기둥의 단면 분할법을 사용하여 산정된 횡하중-횡변위 관계 및 FEMA 356의 선형 외삽법에 의해 산정하였다.
3. 실험결과 및 분석
3.1 균열진전
축력비가 0.55인 실험체의 균열진전 및 파괴양상을 Fig. 4에 나타내었다. 각 기둥 실험체는 0.75 (1stcycle) 시점에서 초기 수평 휨 균열이 발생하였으며, 1 (4thcycle) 시점에 주철근이 항복하였다. 또한 하중 증가이력에 따라 수평 휨 균열의 간격이 좁아지고 기둥의 높이에 따라 진전되었다. 기둥 횡 변위의
증가와 함께 휨 균열의 분포는 기둥 상부를 향해 넓어졌으며, 최대 모멘트 영역에서 피복 콘크리트의 박리 시작과 함께 1.5∼2 (7th∼12thcycle) 시점에서 최대 내력에 도달하였다. 기둥 최대 휨 내력 시점까지 휨 균열의 분포 및 피복 콘크리트의 박리 경향은 보조 띠철근 배근형상에
영향을 받지 않았다. 최대 휨 내력 이후 주철근 좌굴 및 기둥의 연성거동은 축하중비와 보조띠철근 배근형상에 의해 중요한 영향을 받았다. Fig. 5에는
기둥 배근현상에 따른 보조띠철근의 풀림현상을 나타내었다. 작용 축하중비가 0.25일 때 기존 크로스타이는 3 (14thcycle) 에서 90° 갈고리가 풀림이 육안으로 확인되면서 주철근 좌굴이 심하게 발생하고, 4 (17thcycle)에서 실험을 종료하였다. 반면 작용 축하중비가 0.25인 V-타이 기둥에서는 V-타이의 벌어짐 또는 뽑힘이 나타나지 않았으며, 이에 따라
주철근 좌굴시점도 C-0.25 실험체에 비해 2cycle 지연되었다. 작용 축하중비가 0.40일 때, 크로스타이의 90° 갈고리 풀림시점은 3 (14thcycle)이며, 주철근 좌굴에 대한 육안 확인 시점은 크로스타이 기둥의 경우 4 (16thcycle)인 반면, V-타이 기둥에서는 V-타이의 뽑힘 현상이 발생하지 않아 주철근 좌굴 시점이 C-0.40에 비해 5cycle 지연되었다. 작용
축하중비가 0.55인 경우 기존 크로스타이는 2 (10thcycle)에서 90° 갈고리 풀림현상이 육안으로 확인 되었으며, 주철근 좌굴은 4 (16thcycle)에서 심하게 나타났다. 반면 V-타이 기둥에서는 부재의 파괴 시 까지 V-타이 뽑힘 현상이 발생하지 않았으며, 주철근 좌굴에 대한 육안확인
시점은 기존 크로스타이에 비해 3cycle 지연되었다. 즉 보조 띠철근으로서 V-타이가 배근된 기둥에서는 작용 축력비에 관계없이 내부 보조띠철근의
풀림 현상이 발생되지 않아 기존 크로스타이로 배근된 기둥에 비해 주철근의 좌굴지연에 효과적이었다.
Fig. 4
Crack propagation and failure behavior of 0.55
Fig. 5
Behavior of supplementary ties at the column failure
3.2 횡하중-횡변위 관계
모든 실험체의 횡하중-횡변위 관계를 보조 띠철근 배근형상에 따라 Fig. 6과 실험결과를 Table 4에 정리하여 나타냈다. 모든 기둥은 정, 부
방향에 대해 비슷한 횡하중-횡변위 관계를 보였다. 최대 내력 이전의 초기강성은 보조 띠철근의 배근 형상과 관계없이 하중의 증가와 함께 횡변위가 선형
증가하였다. 최대 내력 이전의 강성은 축력비가 높을수록 큰 반면 보조 띠철근 배근형상에 의한 영향은 없었다. 모든 기둥에서 초기 휨 균열 내력은 최대
내력의 약 31∼38% 수준에 있었다. 최대 내력 이후의 횡하중 저하 기울기는 작용 축력비와 보조 띠철근 배근형상에 의해 영향을 받았다. 일반적으로
축력비가 높을수록 최대 내력 이후 내력저하 기울기는 컸다. 동일 축력비에서 크로스타이 기둥의 내력저하 기울기는 V-타이 기둥에 비해 컸는데 이는 크로스타이의
90° 갈고리의 풀림으로 인해 코어 콘크리트 구속효과가 감소하였기 때문이다. 크로스타이 및 V-타이 기둥에서 최대 내력 이후 내력저하 기울기의 차이는
축력비가 높을수록 컸는데, 이는 취성파괴에 지배되는 압축 콘크리트 영역이 커지기 때문이다.
Fig. 6
Lateral load-displacement relationships
|
Table 4 Summary of test results
|
|
Note: =lateral load at which the initial flexural crack occurred, =lateral load at
which the longitudinal reinforcement yielded, =peak lateral load, =yield displacement
of the column as an average of values in both loading directions, =lateral displacement
of the column at 0.8 on the descending branch of the lateral load–displacement ()
curve, as an average of values in both loading directions, =displacement ductility
ratio, =work damage indicator until 0.8
|
3.3 최대 휨 내력
기둥의 축하중-모멘트 관계에 대해 실험결과와 예측값의 비교를 Fig. 7에 나타내었다. 기둥의 축하중-모멘트 관계에 대한 예측은 ACI 318-14의
응력블록을 이용한 값과 Kwak and Yang (2016)의 구속된 콘크리트의 응력-변형률 관계를 고려하여 산정한 값으로 나타내었다. 기둥의 최대
휨 내력()에 대한 보조 띠철근 배근형상의 영향은 미미하였다. 기둥의 최대 휨 내력은 축력 비 0.4와 0.55에서 비슷하였는데, 이들 값은 축력비 0.25일
때에 비해 컸다. Table 5에는 실험결과와 ACI 및 Kwak and Yang (2016)을 비교하였다. 기둥의 최대 휨 내력은 축력비에 관계없이
ACI 등가응력블록을 이용한 최대 휨 내력에 비해 약 1.1∼1.14배 높은 반면, 콘크리트 구속효과를 고려한 경우와는 잘 일치하였다. V-타이 기둥의
최대 휨 내력은 축력비에 관계없이 동일 조건의 크로스타이 기둥과 동등 수준으로서 ACI 등가응력블록을 이용하여 안전측에서 평가될 수 있다.
Fig. 7
Moment capacities in the axial force-moment interaction
|
Table 5 Comparison of experimental results with ACI and Kwak and Yang
|
3.4 휨 연성
기둥의 연성은 Fig. 8의 변위 연성비() 및 일 손상지수를 이용하여 평가하였다. 변위 연성비는 Waston and Park10)가 제시한 바와 같이 주철근 항복 시 기둥 횡 변위()에 대한 최대내력 이후 최대내력의 80% 시점의 기둥 횡 변위()의 비로 산정하였다. 기둥의 일손상지수()는 Sheikh and Khoury11)가 제시한 다음 식 (1)∼(3)을 이용하여 평가하였다.
Fig. 8
Displacement ductility ratio of each column specimen
(1)
(2)
(3)
는 하중이력의 수를, 은 번째 이력에서 하중-변위 곡선의 면적을, 은 번째 이력에서의 평균 강성, 과 은 번째 이력에서 각각 정 및 부방향의 강성을, 은 번째 이력에서 평균 최대 횡변위를, 과 은 번째 이력에서 각각 정 및 부방향의 최대 변위를 나타낸다. 하중이력에 따른 일손상지수는 Fig. 9에 나타내었다. 일반적으로 축력비가 높을수록 기둥의
변위 연성 비는 저하 하였다. 동일 축력 비에서 V-타이 기둥의 변위연성 비는 크로스타이 기둥에 비해 높았다. 크로스타이 기둥의 변위연성 비에 대한
V-타이 기둥의 변위연성 비 증가비율은 축력비가 0.25, 0.4 및 0.55일 때 각각 1.2배, 1.4배 및 1.5배이다. 하중이력에 따른 일손상지수의
증가는 크로스타이 기둥의 파괴 시까지 보조 띠철근의 영향을 받지 않았다. 기둥의 초기 일손상지수는 매우 작지만 최대 내력 이후 일손상지수 값은 급격히
증가하는 경향을 보였는데, 이 증가 기울기는 축력비가 낮을수록 높았다. 크로스타이 기둥의 파괴 시까지 크로스타이 기둥 및 V-타이 기둥의 일손상지수는
동일한 값을 보였으나, V-타이 기둥은 크로스타이 기둥의 파괴 시점에 해당하는 횡 변위 이후에도 횡 하중 저항능력을 보이면서 일손상지수 값이 계속
증가하였다. 최대 내력의 80% 시점에서 V-타이 기둥의 일손상 지수 값은 축력비가 0.25, 0.4 및 0.55일 때 크로스타이 기둥 대비 각각
2.4배, 2.3배 및 5.2배 높았다. 즉, 크로스타이 기둥의 휨 연성 대비 V-타이 기둥의 휨 연성 증가효율성은 평형 파괴점 이상의 고축력에서
현저하였다.12) 이와 같이 V-타이 기둥의 휨 연성이 크로스타이 기둥에 비해 높게 나타난 이유는 Fig. 6에 나타낸바와 같이 크로스타이의 90° 갈고리는 최대내력
이후 풀리면서 주철근의 조기좌굴 및 콘크리트 코어 구속효과는 떨어지는 반면 V-타이는 기둥의 최대내력 이후에도 뽑힘 현상 없이 코어 콘크리트를 효율적으로
구속하면서 주철근의 좌굴도 지연시키기 때문이다.
Fig. 9
Work damage indicator of columns at each loading cycle
4. 결 론
본 연구에서는 철근 콘크리트 기둥에서 보조 띠철근으로 이용되고 있는 한단 135° 타단 90° 갈고리를 갖는 크로스타이의 대체로서 V-타이가 배근되었을
경우 기둥의 휨 거동을 평가하였으며, 그 결과 다음과 같은 결론을 얻었다.
1)기둥의 횡하중-횡변위 관계에서 최대내력 이후 내력의 감소는 기존 크로스타이 배근에 비해 V-타이 배근에서 덜하였는데, 이 차이는 축력비가 높을수록
현저하였다.
2)크로스타이 기둥은 최대 휨 내력 이후 크로스타이의90° 갈고리가 풀리면서 주철근의 좌굴이 조기에 발생하였다. 반면, V-타이 기둥에서는 V-타이의
뽑힘 현상이 나타나지 않으면서 주철근 좌굴도 크로스타이 기둥에 비해 늦게 나타났다.
3)V-타이 기둥의 최대 휨 내력은 축력비에 관계없이 동일 조건의 크로스타이 기둥과 동등 수준으로서 ACI 등가응력블록을 이용하여 안전측에서 평가될
수 있었다.
4)V-타이 기둥의 변위연성 비는 크로스타이 기둥에 비해 축력비가 0.25, 0.4 및 0.55일 때 각각 1.2, 1.4 및 1.5배 높았다. 즉,
기둥의 휨 연성에 대한 기존 크로스타이 대비 V-타이의 효율성은 평형축력비 이상의 고축력에서 현저하였다.
Acknowledgements
본 연구는 국토교통기술 사업화지원사업의 연구비지원 (17TBIP-C126470-01)에 의해 수행되었습니다.
References
Kim, J. K., Han, B. S., and Shin, S. W., “Ductility Capacity of Ultra-High Strength
R/C Tied Columns Considering the Axial Load Ratio and Configuration of Transverse
Reinfor-cement”, Architectural Institute of Korea, Vol. 25, No. 1, 2009, p. 503.

ACI Committee 318, Building Code Requirements for Struc-tural Concrete (ACI 318M-14)
and Commentary, American Concrete Institute, Farmington Hills, Michigan, USA, 2014,
p. 519.

Yang, K. H., Lee, Y. H., Kwak, N. H., and Chung, H. S., “A Study on the Effectiveness
of Hook Type of Crossties in the Flexural Behavior of Confined Concrete Columns”,
Journal of the Architectural Institute of Korea, Vol. 15, No. 9, 1999, pp. 63-70.

Lukkunaprasit, P. and Sittipunt, C., “Ductility Enhancement of Moderately Confined
Concrete Tied Columns with Hook-Clips”, ACI Structural Journal, Vol. 100, No. 4, 2003,
pp. 422-429.

Yang, K. H. and Kim, W. W., “Axial Compression Perfor-mance of RC Short Columns with
Supplementary V-Shaped Ties”, ACI Structural Journal, Vol. 113, No. 6, 2016, pp. 1347-1356.

ACI Committee 318, Building Code Requirements for Structu-ral Concrete(ACI 318M-14)
and Commentary, American Concrete Institute, Farmington Hills, Michigan, USA, 2014,
p. 503.

Kwak, M. K. and Yang, K. H., “Simplified Moment-Curvature Relationship Model of Reinforced
Concrete Columns Consi-dering Confinement Effect”, Magazine of Concrete Research,
Vol. 28, No. 3, 2016, pp. 279-288.

FEMA 356, Prestandard and Commentary for the Seismic Rehabilitation of Buildings,
FEMA, Washington, 2000.

Yang, K. H., “Flexural Behavior of Reinforced Concrete Columns Using Wire Ropes as
Lateral Reinforcement”, Magazine of Concrete Research, Vol. 64, No. 3, 2012, pp. 269-281.

Watson, S. and Park, R., “Simulated Seismic Load Tests on Reinforced Concrete Columns”,
Journal of Structural Engi-neering, Vol .120, No. 6, 1994, pp. 1825-1849.

Sheikh, S. A. and Khoury, S. S., “A Performance-Based Approach for the Design of Confining
Steel in Tied Columns”, ACI Structural Journal, Vol. 94, No. 4, 1997, pp. 421-432.

MacGregor, J. G., Reinforced Concrete Mechanics and Design, 2011, pp. 576-589.
